Application for a Permit to Operate an Asphalt Plant - Prince Edward Island, Canada

Notification Icon This version of the form is not currently in use and is provided for reference only. Download this version of the document for the current year.

Application for a Permit to Operate an Asphalt Plant - Prince Edward Island, Canada

The Application for a Permit to Operate an Asphalt Plant in Prince Edward Island, Canada is for obtaining authorization to legally operate an asphalt plant in the province. It ensures that the plant meets all necessary regulations and guidelines set by the government.

The application for a permit to operate an asphalt plant in Prince Edward Island, Canada is typically filed by the owner or operator of the plant.

FAQ

Q: What is an Asphalt Plant?
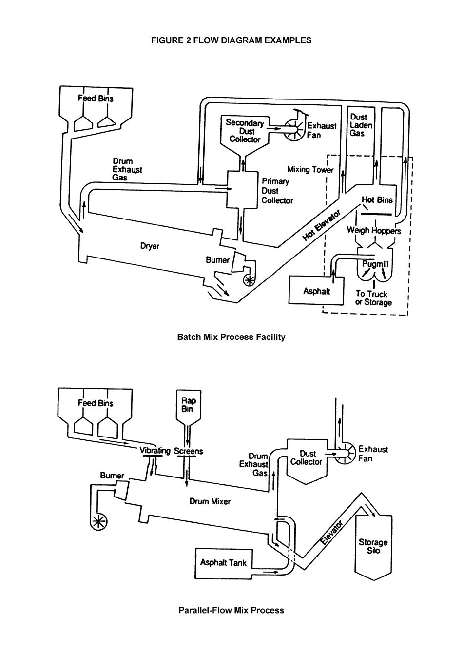
A: An Asphalt Plant is a facility that produces asphalt mixtures which are used for paving roads and other surfaces.

Q: Why do I need a permit to operate an asphalt plant?
A: Permits are required to ensure that the operation of the asphalt plant meets environmental and safety regulations.

Q: How do I apply for a permit to operate an asphalt plant in Prince Edward Island?
A: To apply for a permit, you need to submit an application to the relevant regulatory authority in Prince Edward Island.

Q: What are the environmental regulations for operating an asphalt plant?
A: Environmental regulations may include restrictions on emissions, noise levels, and waste management.

Q: Are there any specific safety requirements for operating an asphalt plant?
A: Yes, safety requirements may include measures to prevent accidents, fire safety standards, and employee training.

Q: How long does it take to obtain a permit to operate an asphalt plant?
A: The duration may vary, but it typically takes several weeks to process a permit application.

Q: Are there any fees associated with obtaining a permit to operate an asphalt plant?
A: Yes, there may be fees associated with the permit application and ongoing compliance monitoring.

Q: Is there any assistance available for completing the permit application?
A: You can contact the regulatory authority for guidance and assistance in completing the permit application.

Q: What happens if I operate an asphalt plant without a permit?
A: Operating an asphalt plant without a permit may result in fines, penalties, or legal consequences.

Q: Are there any restrictions on the location of an asphalt plant?
A: Yes, there may be zoning restrictions on where an asphalt plant can be located to minimize potential impacts on nearby communities.

ADVERTISEMENT

Download Application for a Permit to Operate an Asphalt Plant - Prince Edward Island, Canada

4.5 of 5 (25 votes)
  • Application for a Permit to Operate an Asphalt Plant - Prince Edward Island, Canada

    1

  • Application for a Permit to Operate an Asphalt Plant - Prince Edward Island, Canada, Page 2

    2

  • Application for a Permit to Operate an Asphalt Plant - Prince Edward Island, Canada, Page 3

    3

  • Application for a Permit to Operate an Asphalt Plant - Prince Edward Island, Canada, Page 4

    4

  • Application for a Permit to Operate an Asphalt Plant - Prince Edward Island, Canada, Page 5

    5

  • Application for a Permit to Operate an Asphalt Plant - Prince Edward Island, Canada, Page 6

    6

  • Application for a Permit to Operate an Asphalt Plant - Prince Edward Island, Canada, Page 1
  • Application for a Permit to Operate an Asphalt Plant - Prince Edward Island, Canada, Page 2
  • Application for a Permit to Operate an Asphalt Plant - Prince Edward Island, Canada, Page 3
  • Application for a Permit to Operate an Asphalt Plant - Prince Edward Island, Canada, Page 4
  • Application for a Permit to Operate an Asphalt Plant - Prince Edward Island, Canada, Page 5
  • Application for a Permit to Operate an Asphalt Plant - Prince Edward Island, Canada, Page 6
Prev 1 2 3 4 5 6 Next
ADVERTISEMENT

Related Documents